Lưu trữ Danh mục: Tin tức
Tin tức
TÌM HIỂU VỀ DÒNG KHỞI ĐỘNG CỦA MÁY NÉN TRONG HỆ THỐNG LẠNH
Biến tần phải có các đặc tính chuyên dùng nhằm đáp ứng các yêu cầu...
ỨNG DỤNG CÁNH HƯỚNG DÒNG VÀO THIẾT KẾ KHO LẠNH
Một vấn đề khó khăn trong việc đạt được nhiệt độ sản phẩm đồng nhất...
BA RÀO CẢNG CHÍNH TRONG QUẢN LÝ DỰ ÁN
Một dự án vẫn có thể có các rào cản khác phải đối mặt như...
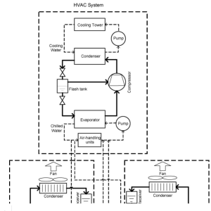
TIỀM NĂNG TIẾT KIỆM NĂNG LƯỢNG CHO HỆ THỐNG LẠNH SIÊU THỊ BẰNG BỘ QUÁ LẠNH
Các hệ thống lạnh này tiêu thụ một lượng lớn năng lượng để làm lạnh...
TÌM HIỂU VỀ KINH TẾ & TÀI CHÍNH
Kinh tế học là một ngành khoa học nghiên cứu sự tương tác giữa các...
TÌM HIỂU VỀ KHO LẠNH DAGARD – PHÁP
Dagard (Pháp) là Công ty chuyên sản xuất panen cách nhiệt, với hơn 50 năm...
TÌM HIỂU VỀ LOCK MÁY NÉN LẠNH
Máy nén có nhiệm vụ hút hơi ga từ dàn bay hơi nén lên áp...
TÌM HIỂU VỀ DÀN NGƯNG TỤ
Dàn ngưng là một thiết bị trao đổi nhiệt, có nhiệm vụ cho hơi ga...
TÌM HIỂU VỀ THIẾT BỊ BAY HƠI
Dàn bay hơi là thiết bị trao đổi nhiệt giữa một bên là ga lạnh...
TÌM HIỂU VỀ ỐNG MAO TRONG TỦ LẠNH
ống mao còn gọi là ống Kapile, ống mao dẫn, cáp phun…là thiết bị tiết...
PHÂN TÍCH PHÂN BIỆT SẤY LẠNH, SẤY CHÂN KHÔNG VÀ SẤY THĂNG HOA.
Tại sao maynenlanh.vn cần phân biệt sấy lạnh, sấy chân không và sấy thăng hoa?...
ỨNG DỤNG CHẾ ĐỘ ECONOMIZER CHO MÁY NÉN TRỤC VÍT BITZER
ỨNG DỤNG CHẾ ĐỘ ECONOMIZER CHO MÁY NÉN TRỤC VÍT BITZER
